|
|
|||||
2011 是不平静的一年,国际社会风起云涌大事频发。年底,西门机电与您一起盘点: 1 、阿拉伯之春席卷中东,中东地区形势发生了翻天覆地的变化。从突尼斯开始,就像一块倾倒的多米诺骨牌,迅速传递到了也门、埃及、苏丹、阿尔及利亚、伊拉克、巴林、沙特、约旦、利比亚、叙利亚 整个阿拉伯世界相继进入政治大变局,然而,随 据湖南 西门机电 调查, 中国阀门工业联合会日前发布的数据显示, 2011 年上半年国阀门工业 13 个分行业工业增加值全部以两位数快速增长,工程阀门、重型矿山阀门增长最快。在总量中比重较大的化工行业、电工行业对全行业增长的贡献率近 59% 。 DFY水泵保护器是由湖南西门机电自动研发生产的专门用于水泵电机空转、欠流保护,堵转、过载、过流保护,缺相保护,三相不平衡保护,能够故障电流锁定,且具有时间继电器功能的一种在线监测仪器,实现水泵电机全方位保护。
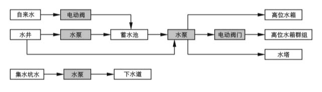
液位控制箱 可自由选择水流过程,是一种特别水井、水池、水塔等必须显示水深的供水控制产品,因其可配电、控制一体化,且完全实现全自动、高可靠、无人值守,故而是供水控制系统解决方案中最核心的部件且应用广泛。以下图表可简述SEMEM 液位控制箱 的控制流程: 注: 液位控制箱 自由选择水流过程,任意设置白色框中的水位 据 西门机电 了解,2012第二十一届中国国际五金博览会将于2012年3月13日-15日在中国 上海新国际博览中心 隆重举行。 展会分类: 1 .手动工具:传统手工具、组合工具、汽保工具、园林工具、工具箱包、量具、刃具; 2 .电动工具:传统电动工具、气动工具、风动工具、液压工具、磨具磨料; 3 .机械设备:木工机械、园林机械 电动阀门控制器是用以控制电动阀门的开启和关闭并可实现在控制室内远距离对电动阀门进行控制的工控产品。SEMEM电动阀门控制器在与电动阀门配套后广泛地应用于使用管道阀门的给排水、供热、电站、化工、食品、纺织、造纸、制药、船舶、钢铁和煤炭等工业部门。在选择电动阀门控制器时以下因素可供参考: |
||||||





